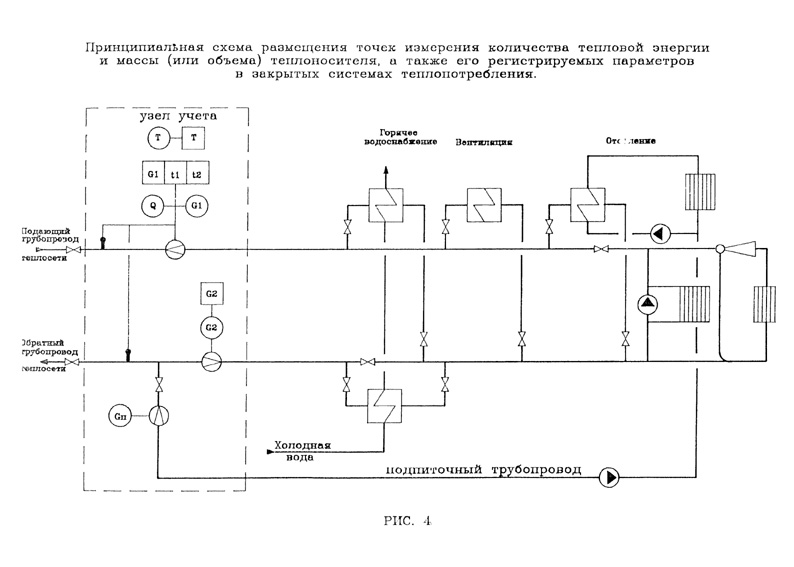
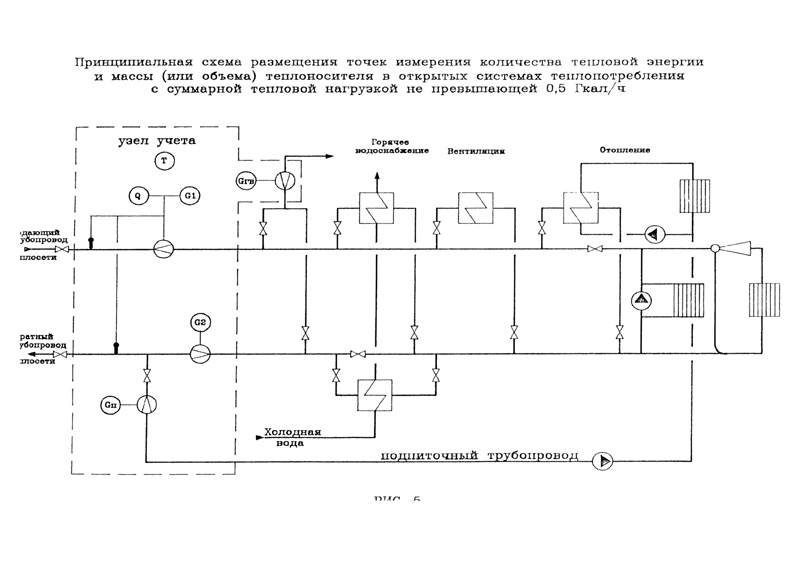
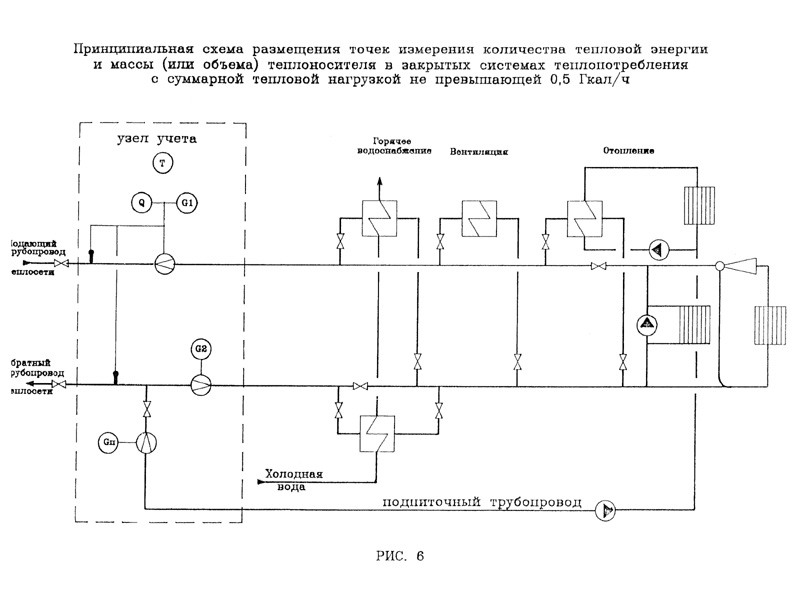
"Правила учета тепловой энергии и теплоносителя" (утв. Минтопэнерго РФ 12.09.1995 N Вк-4936) (Зарегистрировано в Минюсте РФ 25.09.1995 N 954)

Этот документ в некоммерческой версии КонсультантПлюс доступен по расписанию:

  • по рабочим дням с 20-00 до 24-00 (время московское)
  • в выходные и праздничные дни в любое время

Вы можете заказать документ на e-mail

Тексты документов всегда доступны в коммерческой версии КонсультантПлюс.

Получить спецпредложение на покупку КонсультантПлюс или обратиться в региональный центр КонсультантПлюс.