4.1. Организация учета тепловой энергии и теплоносителя, полученных паровыми системами теплопотребления
4.1. Организация учета тепловой энергии и теплоносителя,
полученных паровыми системами теплопотребления
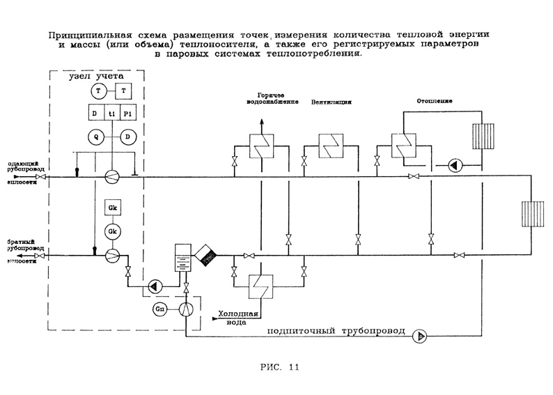
4.1.1. В паровых системах теплопотребления на узле учета тепловой энергии и теплоносителя с помощью приборов должны определяться следующие величины:
- время работы приборов узла учета;
- полученная тепловая энергия;
- масса (или объем) полученного пара;
- масса (или объем) возвращенного конденсата;
- масса (или объем) получаемого пара за каждый час;
- среднечасовые значения температуры и давления пара;
- среднечасовое значение температуры возвращаемого конденсата.
Среднечасовые значения параметров теплоносителя определяются на основании показаний приборов, регистрирующих эти параметры.
В системах теплопотребления, подключенных к тепловым сетям по независимой схеме, должна определяться масса (или объем) конденсата, расходуемого на подпитку.
Принципиальная схема размещения точек измерения массы (или объема) теплоносителя, его температуры и давления, состав измеряемых и регистрируемых параметров теплоносителя в паровых системах теплопотребления приведены на рис. 11.
См. данный графический объект.
4.1.2. Узел учета тепловой энергии, массы (или объема) и параметров теплоносителя оборудуется на принадлежащем потребителю вводе теплового пункта в местах, максимально приближенных к его головным задвижкам.
Для систем теплопотребления, у которых отдельные виды тепловых нагрузок подключены к внешним тепловым сетям самостоятельными трубопроводами, учет тепловой энергии, массы (или объема) и параметров теплоносителя ведется для каждой самостоятельно подключенной нагрузки.
4.2.1. Количество тепловой энергии и масса (или объем) теплоносителя, полученные потребителем, определяются энергоснабжающей организацией на основании показаний приборов его узла учета за определенный Договором период по формуле:
где Qи - тепловая энергия, израсходованная потребителем по показаниям теплосчетчика;
Qn - тепловые потери на участке от границы балансовой принадлежности системы теплоснабжения потребителя до его узла учета. Эта величина указывается в Договоре и учитывается, если узел учета оборудован не на границе балансовой принадлежности;
D - масса пара, полученная потребителем и определенная по его приборам учета;
Gк - масса возвращенного потребителем конденсата, определенная по его приборам учета;
hк - энтальпия конденсата в конденсатопроводе на источнике теплоты;
hхв - энтальпия холодной воды, используемой для подпитки систем теплоснабжения на источнике теплоты.
Величины hк и hхв определяются по соответствующим измеренным на узле учета источника теплоты средним за рассматриваемый период времени значениям температур и давлений.
4.2.2. Показания теплосчетчика (теплосчетчиков), счетчиков пара и конденсата, а также регистрирующих приборов узла учета используются энергоснабжающей организацией для определения отклонений от нормируемых Договором количества тепловой энергии, массы и температуры теплоносителя.
4.2.3. Значения отклонений тепловой энергии, массы и температуры теплоносителя от величин, нормируемых Договором, определяются энергоснабжающей организацией на основании показаний теплосчетчика (теплосчетчиков), счетчиков пара и конденсата, а также показаний приборов, регистрирующих параметры теплоносителя.
- Гражданский кодекс (ГК РФ)
- Жилищный кодекс (ЖК РФ)
- Налоговый кодекс (НК РФ)
- Трудовой кодекс (ТК РФ)
- Уголовный кодекс (УК РФ)
- Бюджетный кодекс (БК РФ)
- Арбитражный процессуальный кодекс
- Конституция РФ
- Земельный кодекс (ЗК РФ)
- Лесной кодекс (ЛК РФ)
- Семейный кодекс (СК РФ)
- Уголовно-исполнительный кодекс
- Уголовно-процессуальный кодекс
- Производственный календарь на 2025 год
- МРОТ 2026
- ФЗ «О банкротстве»
- О защите прав потребителей (ЗОЗПП)
- Об исполнительном производстве
- О персональных данных
- О налогах на имущество физических лиц
- О средствах массовой информации
- Производственный календарь на 2026 год
- Федеральный закон "О полиции" N 3-ФЗ
- Расходы организации ПБУ 10/99
- Минимальный размер оплаты труда (МРОТ)
- Календарь бухгалтера на 2026 год
- Частичная мобилизация: обзор новостей
- Постановление Правительства РФ N 1875