3. Имя файла обмена должно иметь следующий вид:
R_T - префикс, принимающий значение: VO_USTIZMPRNAL;
P - идентификатор получателя информации, для налоговых органов представляется в виде четырехразрядного кода налогового органа;
O - идентификатор отправителя информации, для органов государственной власти субъектов Российской Федерации и органов местного самоуправления представляется в виде девятнадцатиразрядного кода (идентификационный номер налогоплательщика (далее - ИНН) и код причины постановки на учет (далее - КПП) органа);
GGGG - год формирования передаваемого файла, MM - месяц, DD - день;
N - идентификационный номер файла. (Длина - от 1 до 36 знаков. Идентификационный номер файла должен обеспечивать уникальность файла).
Расширение имени файла - xml. Расширение имени файла может указываться как строчными, так и прописными буквами.
Параметры первой строки файла обмена
Первая строка XML файла должна иметь следующий вид:
<?xml version ="1.0" encoding ="windows-1251"?>
Имя файла, содержащего схему файла обмена
Имя файла, содержащего XSD схему файла обмена, должно иметь следующий вид:
VO_USTIZMPRNAL_2_353_05_04_03_xx, где xx - номер версии схемы.
(в ред. Приказов ФНС России от 18.06.2021 N ЕД-7-21/574@, от 29.10.2024 N ЕД-7-21/899@)
(см. текст в предыдущей редакции)
XML схема файла обмена приводится отдельным файлом и размещается на официальном сайте Федеральной налоговой службы.
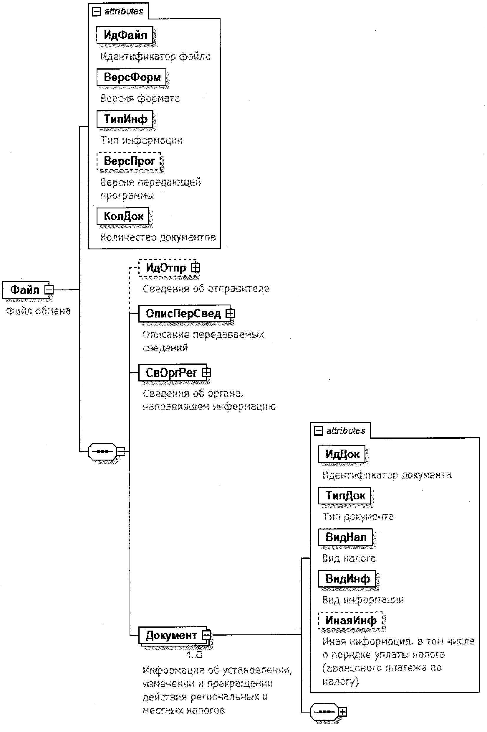
4. Логическая модель файла обмена представлена в виде диаграммы структуры файла обмена на рисунке 1 настоящего формата. Элементами логической модели файла обмена являются элементы и атрибуты XML файла. Перечень структурных элементов логической модели файла обмена и сведения о них приведены в таблицах 4.1 - 4.12 настоящего формата.
Для каждого структурного элемента логической модели файла обмена приводятся следующие сведения:
наименование элемента. Приводится полное наименование элемента <1>;
--------------------------------
<1> В строке таблицы могут быть описаны несколько элементов, наименования которых разделены символом "|". Такая форма записи применяется при наличии в файле обмена только одного элемента из описанных в этой строке.
сокращенное наименование (код) элемента. Приводится сокращенное наименование элемента. Синтаксис сокращенного наименования должен удовлетворять спецификации XML;
признак типа элемента. Может принимать следующие значения: "С" - сложный элемент логической модели (содержит вложенные элементы), "П" - простой элемент логической модели, реализованный в виде элемента XML файла, "А" - простой элемент логической модели, реализованный в виде атрибута элемента XML файла. Простой элемент логической модели не содержит вложенные элементы;
формат элемента. Формат элемента представляется следующими условными обозначениями: T - символьная строка; N - числовое значение (целое или дробное).
Формат символьной строки указывается в виде T(n-k) или T(=k), где: n - минимальное количество знаков, k - максимальное количество знаков, символ "-" - разделитель, символ "=" означает фиксированное количество знаков в строке. В случае, если минимальное количество знаков равно 0, формат имеет вид T(0-k). В случае, если максимальное количество знаков не ограничено, формат имеет вид T(n-).
Формат числового значения указывается в виде N(m.k), где: m - максимальное количество знаков в числе, включая знак (для отрицательного числа), целую и дробную часть числа без разделяющей десятичной точки, k - максимальное число знаков дробной части числа. Если число знаков дробной части числа равно 0 (то есть число целое), то формат числового значения имеет вид N(m).
Для простых элементов, являющихся базовыми в XML, например, элемент с типом "date", поле "Формат элемента" не заполняется. Для таких элементов в поле "Дополнительная информация" указывается тип базового элемента;
признак обязательности элемента определяет обязательность наличия элемента (совокупности наименования элемента и его значения) в файле обмена. Признак обязательности элемента может принимать следующие значения: "О" - наличие элемента в файле обмена обязательно; "Н" - наличие элемента в файле обмена необязательно, то есть элемент может отсутствовать. Если элемент принимает ограниченный перечень значений (по классификатору, кодовому словарю и тому подобному), то признак обязательности элемента дополняется символом "К". Например, "ОК". В случае, если количество реализаций элемента может быть более одной, то признак обязательности элемента дополняется символом "М". Например, "НМ" или "ОКМ".
К вышеперечисленным признакам обязательности элемента может добавляться значение "У" в случае описания в XML схеме условий, предъявляемых к элементу в файле обмена, описанных в графе "Дополнительная информация". Например, "НУ" или "ОКУ";
дополнительная информация содержит, при необходимости, требования к элементу файла обмена, не указанные ранее. Для сложных элементов указывается ссылка на таблицу, в которой описывается состав данного элемента. Для элементов, принимающих ограниченный перечень значений из классификатора (кодового словаря и тому подобного), указывается соответствующее наименование классификатора (кодового словаря и тому подобного) или приводится перечень возможных значений. Для классификатора (кодового словаря и тому подобного) может указываться ссылка на его местонахождение. Для элементов, использующих пользовательский тип данных, указывается наименование типового элемента.
Рисунок 1. Диаграмма структуры файла обмена
|
Содержит (повторяет) имя сформированного файла (без расширения) |
|||||
|
(в ред. Приказов ФНС России от 18.06.2021 N ЕД-7-21/574@, от 29.10.2024 (см. текст в предыдущей редакции) |
|||||
|
Указывает количество повторений элемента <Документ>. Принимает значение от 1 и более |
|||||
|
Состав элемента представлен в таблице 4.2 |
|||||
|
Состав элемента представлен в таблице 4.3 |
|||||
|
Состав элемента представлен в таблице 4.4 |
|||||
|
Информация об установлении, изменении и прекращении действия региональных и местных налогов |
Состав элемента представлен в таблице 4.5 |
||||
Сведения об отправителе (ИдОтпр)
|
Состав элемента представлен в таблице 4.12 |
Описание передаваемых сведений (ОписПерСвед)
|
Принимает значение: 1190803 |
|||||
|
Дата в формате ДД.ММ.ГГГГ |
Сведения об органе, направившем информацию (СвОргРег)
изменении и прекращении действия региональных и местных
налогов (Документ)
|
Рекомендуется использовать глобально уникальный идентификатор (GUID) |
|||||
|
1 - первичный | 2 - корректирующий |
|||||
|
1 - налог на имущество организаций | 2 - налог на игорный бизнес | 3 - транспортный налог | 4 - земельный налог | 5 - налог на имущество физических лиц | 6 - туристический налог |
|||||
|
(в ред. Приказа ФНС России от 29.10.2024 N ЕД-7-21/899@) (см. текст в предыдущей редакции) |
|||||
|
1 - об установлении налога | 2 - об изменении налога | 3 - о прекращении действия налога |
|||||
|
Иная информация, в том числе о порядке уплаты налога (авансового платежа по налогу) |
|||||
|
Сведения о нормативном правовом акте об установлении, изменении, прекращении действия региональных и (или) местных налогов |
Состав элемента представлен в таблице 4.6 |
||||
|
Состав элемента представлен в таблице 4.7 |
|||||
|
Состав элемента представлен в таблице 4.8 |
|||||
|
Состав элемента представлен в таблице 4.9 |
|||||
|
Сведения об установлении законом субъекта Российской Федерации особенностей определения налоговой базы по налогу на имущество организаций исходя из кадастровой стоимости объектов недвижимого имущества, начиная с налогового периода |
Типовой элемент <СвНалПерНач>. Состав элемента представлен в таблице 4.11 |
||||
|
Сведения об установлении законом субъекта Российской Федерации единой даты начала применения на территории субъекта Российской Федерации порядка определения налоговой базы по налогу на имущество физических лиц исходя из кадастровой стоимости объектов налогообложения, начиная с налогового периода |
Типовой элемент <СвНалПерНач>. Состав элемента представлен в таблице 4.11 |
||||
|
Сведения об отмене авансовых платежей по налогу, начиная с налогового периода |
Типовой элемент <СвНалПерНач>. Состав элемента представлен в таблице 4.11 |
||||
|
Сведения об установлении (изменении) срока уплаты налога или авансовых платежей по налогу |
Состав элемента представлен в таблице 4.10 |
||||
Сведения о нормативном правовом акте
об установлении, изменении, прекращении действия
региональных и (или) местных налогов (СвАкт)
|
Вид акта об установлении, изменении, прекращении действия региональных и (или) местных налогов |
|||||
|
Дата в формате ДД.ММ.ГГГГ |
|||||
|
(в ред. Приказа ФНС России от 18.06.2021 N ЕД-7-21/574@) (см. текст в предыдущей редакции) |
|||||
|
Дата в формате ДД.ММ.ГГГГ |
|||||
|
Дата в формате ДД.ММ.ГГГГ |
|||||
|
Налоговый период, с которого начинается применение акта (месяц и год) | |
Дата в формате ММ.ГГГГ. Элемент должен присутствовать при значении элемента <ВидНал> = 2 и должен отсутствовать при всех остальных значениях элемента <ВидНал> |
||||
|
Налоговый период, с которого начинается применение акта (год) |
Год в формате ГГГГ |
||||
|
Коды ОКТМО муниципальных образований, на территориях которых действует акт представительного органа муниципального образования |
Принимает значения в соответствии с Общероссийским классификатором территорий муниципальных образований |
||||
Сведения о налоговой ставке (СвНалСтав)
|
(в ред. Приказов ФНС России от 18.06.2021 N ЕД-7-21/574@, от 29.10.2024 (см. текст в предыдущей редакции) |
|||||
|
1 - установление | 2 - изменение | 3 - отмена |
|||||
|
(в ред. Приказов ФНС России от 18.06.2021 N ЕД-7-21/574@, от 29.10.2024 (см. текст в предыдущей редакции) |
|||||
|
1 - рубли | 2 - проценты |
|||||
|
Налоговый период, для которого определена налоговая ставка по туристическому налогу |
1 - первый квартал | 2 - второй квартал | 3 - третий квартал | 4 - четвертый квартал |
||||
|
(введено Приказом ФНС России от 29.10.2024 N ЕД-7-21/899@) |
|||||
Сведения о налоговой льготе (СвНалЛьгот)
|
(в ред. Приказа ФНС России от 29.10.2024 N ЕД-7-21/899@) (см. текст в предыдущей редакции) |
|||||
|
1 - установление | 2 - изменение | 3 - отмена |
|||||
|
(в ред. Приказов ФНС России от 18.06.2021 N ЕД-7-21/574@, от 29.10.2024 (см. текст в предыдущей редакции) |
|||||
Сведения о налоговом вычете (СвНалВыч)
|
(в ред. Приказа ФНС России от 29.10.2024 N ЕД-7-21/899@) (см. текст в предыдущей редакции) |
|||||
|
1 - установление | 2 - изменение | 3 - отмена |
|||||
Сведения об установлении (изменении) срока уплаты налога
или авансовых платежей по налогу (СвУстСрок)
|
Вид налога или платежа, в отношении которого устанавливается (изменяется) срок уплаты |
1 - налог | 2 - авансовый платеж по налогу |
||||
Сведения о налоговом периоде (СвНалПерНач)
|
Год в формате ГГГГ |
- Гражданский кодекс (ГК РФ)
- Жилищный кодекс (ЖК РФ)
- Налоговый кодекс (НК РФ)
- Трудовой кодекс (ТК РФ)
- Уголовный кодекс (УК РФ)
- Бюджетный кодекс (БК РФ)
- Арбитражный процессуальный кодекс
- Конституция РФ
- Земельный кодекс (ЗК РФ)
- Лесной кодекс (ЛК РФ)
- Семейный кодекс (СК РФ)
- Уголовно-исполнительный кодекс
- Уголовно-процессуальный кодекс
- Производственный календарь на 2025 год
- МРОТ 2026
- ФЗ «О банкротстве»
- О защите прав потребителей (ЗОЗПП)
- Об исполнительном производстве
- О персональных данных
- О налогах на имущество физических лиц
- О средствах массовой информации
- Производственный календарь на 2026 год
- Федеральный закон "О полиции" N 3-ФЗ
- Расходы организации ПБУ 10/99
- Минимальный размер оплаты труда (МРОТ)
- Календарь бухгалтера на 2026 год
- Частичная мобилизация: обзор новостей
- Постановление Правительства РФ N 1875
